Alternator Prices

Russell King

Well-known member
Lifetime Member

Equipment
L185F, Modern Ag Competitor 4’ shredder, Rhino tiller, rear dirt scoop
Jun 17, 2012
7,610
2,935
113
Austin, Texas
Re-read my posts, ,#3, #11, #12, #15.
In this thread I have already mentioned the possibility of fitting another alternator, internally regulated, ~40A, with ebay links, references to other threads etc. I also mentioned they have battery, Ign and lamp terminals.


TD100

I think that a wiring diagram of existing and then replacement wiring would result in better understanding. I think Utopia is not comfortable with wiring and words may be confusing more than helpful.


Sent from my iPad using Tapatalk
 

100 td

Active member

Equipment
B21TLB (B21, TL421 & BT751) Toyota SDK4 T116 Bobcat
Aug 29, 2015
1,776
9
38
ɹǝpunuʍop
Sorry, very short on time at the moment, get onto Dave_eng or others if needed.
"IF" you can mechanically fit another alternator easily.
Basically main cable from starter to Alternator stays (Could be upgraded). If it's truly a one wire, nothing else is needed.
EDIT: Following statements are not valid for one wire alternators as they have removed the provision for external input/output.

However, I suspect a switched input from IGN to alternator would be the norm, with an indicator lamp hooked to the other terminal.
You can use the existing wiring in the harnesses by selecting/joining at the regulator socket and fitting terminals at the alternator. Take some pictures of your wiring setup for others to help. Particularly reg connector, Ign switch, hour meter, alt lamp.
Sorry, gotta run.
 
Last edited:

In Utopia

Active member

Equipment
L175 FEL
Apr 21, 2013
659
188
43
Utopia,Tx/Pasadena,TX
TD100

I think that a wiring diagram of existing and then replacement wiring would result in better understanding. I think Utopia is not comfortable with wiring and words may be confusing more than helpful.


Sent from my iPad using Tapatalk
Thank you for understanding my less than comfortable feeling. I'm OK with mechanical blueprints, but electrical may as well be road maps of Bagdad.
Anyway only pic I can furnish is rear of old alt. since tractor is 300 miles away, but I plan on working on it Sunday.
Anyway, again, I'm trying to understand my options, and right now it makes more sense to me to buy an alt. with three spade connectors, cut the old plug off and replace it with individual connectors. Since both old and new have the poles marked, in my feeble mind it would allow it to work just like the old. Only question there is will the relay be able to handle the increased amps?
If I go with the one wire setup there appears to be two connectors on the rear. I looked at the pictures of someone's swap and it showed a green wire leaving one of the rear lugs, but doesn't show or tell where it goes.
My fear with either choice is that I'll fry something, and since I'm out in the boonies I'll have no other help other than what I can get here.
His setup:

My alt.
 

Attachments

Last edited:

Dave_eng

Well-known member
Lifetime Member

Equipment
M7040, Nuffield 465
Oct 6, 2012
5,255
1,055
113
Williamstown Ontario Canada
Thank you for understanding my less than comfortable feeling. I'm OK with mechanical blueprints, but electrical may as well be road maps of Bagdad.
Anyway only pic I can furnish is rear of old alt. since tractor is 300 miles away, but I plan on working on it Sunday.
Anyway, again, I'm trying to understand my options, and right now it makes more sense to me to buy an alt. with three spade connectors, cut the old plug off and replace it with individual connectors. Since both old and new have the poles marked, in my feeble mind it would allow it to work just like the old. Only question there is will the relay be able to handle the increased amps?
If I go with the one wire setup there appears to be two connectors on the rear. I looked at the pictures of someone's swap and it showed a green wire leaving one of the rear lugs, but doesn't show or tell where it goes.
My fear with either choice is that I'll fry something, and since I'm out in the boonies I'll have no other help other than what I can get here.
His setup:

My alt.
Since mechanical skills are your strength, I suggest you go with a mini DENSO one wire alternator. About $70 on ebay.
https://www.ebay.com/itm/12V-ALTERN...SO-STREET-ROD-RACE-1-WIRE-12180-/173146113454
Its output is 35 amps.

You remove the existing wiring to your old alternator and tape up the ends of the wires.

With the new alternator, you run one new 10 or 12 gauge wire from the large terminal on the new Denso to the battery post on your starter.

Job done.

You don't use any existing wiring just leave it in place to make the job simple.

Using your existing wiring and connecting it to an alternator, which is not identical in every respect to the original one will leave you and most other frustrated.

Dave
 
Last edited:

Russell King

Well-known member
Lifetime Member

Equipment
L185F, Modern Ag Competitor 4’ shredder, Rhino tiller, rear dirt scoop
Jun 17, 2012
7,610
2,935
113
Austin, Texas
Main wire to battery, one wire to IGN switch, one to lamp. You have wires going from the alt to the reg and from the reg to the switches, use them, join them, mark up your wiring diagram.

Dave-eng or TD100,

In the above statement
The one wire Dave just talked about is “main wire to battery” and will recharge the battery and be regulated to limit charge to battery. It can go to either the battery positive post or to the other end of the positive cable at the starter (since really both ends are at same potential). Is that a correct statement?

Utopia - if the response is affirmative then proceed with the one wire alternator if you want. But you won’t have a light to warn you if the alternator is not charging.

If you want the charge light to work, I think you will have to figure out the rest of TD’s statement which may mean that you just jump between two of the other wires at the connector.

Let me look back at the wiring diagram and see and post again

Sorry I don’t have a way to provide a schematic right now, nor am I positive it would be right since I have no experience with this.


Sent from my iPad using Tapatalk
 

Russell King

Well-known member
Lifetime Member

Equipment
L185F, Modern Ag Competitor 4’ shredder, Rhino tiller, rear dirt scoop
Jun 17, 2012
7,610
2,935
113
Austin, Texas
This is quoted from the previous referenced thread by lblevins “run power to starter power and lead off headlight wiring to top cross spade connector and done”

So I have no idea what lblevins or td100 mean since I see no charge light in the schematic posted by Dave to help me help you.

But this quote “run power to starter power” does confirm my post above is correct about the one wire to starter or battery. You can see it in the picture you posted - black wire from top of alternator to starter.


Sent from my iPad using Tapatalk
 
Last edited:

100 td

Active member

Equipment
B21TLB (B21, TL421 & BT751) Toyota SDK4 T116 Bobcat
Aug 29, 2015
1,776
9
38
ɹǝpunuʍop
I haven't checked out each alternator specifications listed in this thread.

However, basically, true one wire alternators rely on residual magnetism to self excite themselves, and they are internally regulated.
So if you can physically fit one, bolt it up and run a wire from the main alternator terminal to the starter main battery lead, or the main battery. That's it.
Depending on your tractor, you may or may not have a battery/charging lamp, and may or may not have an hour meter running from the alternator.
Just work out if you can fit the alternator, if you can, bolt it up, and all should be good. You can then see if your hour meter is still running when your engine is running etc, it may need a feed from IGN or elsewhere to make it run. Don't try to fit any alternator to the existing wiring and regulator, unless it is the correct replacement for the job, otherwise you will fry things and could cause a fire.
 

100 td

Active member

Equipment
B21TLB (B21, TL421 & BT751) Toyota SDK4 T116 Bobcat
Aug 29, 2015
1,776
9
38
ɹǝpunuʍop
Just had a look at an L175, they have a mechanical hourmeter, with an oil pressure lamp and a charge lamp in the same housing. As I noted, I haven't checked out all the alternators in this thread, but I suspect there should be provision for running a lamp from these alternators.
EDIT: Just googled, no provision for charge lamp on some of these unless provided by a voltage sensitive relay.
 
Last edited:

billrigsby

Well-known member

Equipment
L1500DT Too many implements, or is there such a thing?
Mar 17, 2015
1,050
247
63
Florissant CO USA 8213'
www.facebook.com
This is quoted from the previous referenced thread by lblevins “run power to starter power and lead off headlight wiring to top cross spade connector and done”

So I have no idea what lblevins or td100 mean since I see no charge light in the schematic posted by Dave to help me help you.


Sent from my iPad using Tapatalk


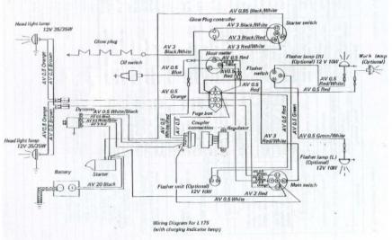
Here are the L175 wiring diagrams with and without the charge lamp. Hope this helps.





EDIT: Don't ask me why one shows three glow plugs :confused:
 

Attachments

Last edited:

Dave_eng

Well-known member
Lifetime Member

Equipment
M7040, Nuffield 465
Oct 6, 2012
5,255
1,055
113
Williamstown Ontario Canada
Here are the L175 wiring diagrams with and without the charge lamp. Hope this helps.





EDIT: Don't ask me why one shows three glow plugs :confused:
If you look closely at the WSM I think your wiring diagrams came from, that WSM covers several models of tractors and also covers both serial and parallel glow plugs.

Since the Denso alternator I recommend is a one wire design, a volt meter is a far easier item to install than getting a charge light to work as resistance values of bulbs and sometimes wiring become very important and likely wont match what is on the tractor now. To be extra clear with the one wire alternator, there will have to be a short jumper wire between the output post on the alternator and one of the two spade terminals on the alternator.
About 4" long. Rarely suppliers put this jumper on internally.

Tractors like the B7100. one with a long long reputation for reliability, did not have a charging light. With a brand new alternator on an older tractor, the engine is far more likely to fail than the new alternator.

Study this wiring diagram for a B7100 and note the rectifier has 4 leads. Two from the dynamo, one ground and one DC output to charge battery. No warning light circuit.



If you absolutely have to have a charge light, then go with MTD's charge indicator which is a self contained voltage sensor which turns on the lamp if the voltage goes below a set threshold. Absolutely as simple to install as a voltmeter. It has no interaction with the alternator nor its wiring. One wire to ground and the other to the battery +.

https://www.ebay.ca/itm/OEM-Cub-Cad...880764?hash=item1c9c45707c:g:mToAAOSwH2VaQlTh

Dave
 

In Utopia

Active member

Equipment
L175 FEL
Apr 21, 2013
659
188
43
Utopia,Tx/Pasadena,TX
OK, I'm ready to put this to bed Tues when my new parts arrive.
My mechanical skills are as good as any, but not so much when it comes to electricity. I've split my 640 Ford twice, and the Kubota once, so I'm not shy about nuts and bolts.
With the patience shown by those here and many hours of surfing I've got a plan that I can understand.
I'm going with a GM 1 wire alt and a small volt meter.
Found a replacement for the light, but a small waterproof $9 meter made more sense than the $48 indicator light set up.
Only unknown is if the original belt will work, if not it's 28 miles to an auto parts store.
Thanks to all for putting up with my ignorance and trying to over think somethings.
 

Attachments

In Utopia

Active member

Equipment
L175 FEL
Apr 21, 2013
659
188
43
Utopia,Tx/Pasadena,TX
Got the new alternator installed the other day, very simple installation without having to make any mechanical changes.
Used the original battery + terminal and cut off the old 4 pin connector.
Thought about it for while and decided to connect the new LED voltmeter to the key switch.
Left everything else as was. This way if I forget to turn the key off the old idiot light will stay light and remind me to turn it off.
Worked great, 14.8v at startup and idle.
 

200mph

Well-known member

Equipment
L4740-3 Cab, FEL, Fnt Snow Blower L2185, LP Finish Mower, LP Rotary Mower
Mar 3, 2017
1,229
65
48
PA
Congrats on a successful conversion.
 

Dave_eng

Well-known member
Lifetime Member

Equipment
M7040, Nuffield 465
Oct 6, 2012
5,255
1,055
113
Williamstown Ontario Canada
Got the new alternator installed the other day, very simple installation without having to make any mechanical changes.
Used the original battery + terminal and cut off the old 4 pin connector.
Thought about it for while and decided to connect the new LED voltmeter to the key switch.
Left everything else as was. This way if I forget to turn the key off the old idiot light will stay light and remind me to turn it off.
Worked great, 14.8v at startup and idle.
Thank you for coming back with the final chapter.

For the future help of others, could you plse post the any identifiers on the alternator and LED voltmeter.

Ebay links go stale so knowing you used a Denso alternator model # xxx etc will be a great long term reference.

Dave
 

Russell King

Well-known member
Lifetime Member

Equipment
L185F, Modern Ag Competitor 4’ shredder, Rhino tiller, rear dirt scoop
Jun 17, 2012
7,610
2,935
113
Austin, Texas
Congratulations
Now that you got ‘er done you become the expert! Could you post a simple wiring diagram or pictures showing what wire goes where? Just for the next guy


Sent from my iPad using Tapatalk
 

In Utopia

Active member

Equipment
L175 FEL
Apr 21, 2013
659
188
43
Utopia,Tx/Pasadena,TX
Might have been able to get the alternator cheaper, but this is the one I bought.
Free shipping, and it showed up earlier than expected.

https://www.ebay.com/itm/CHEVY-GM-M...e=STRK:MEBIDX:IT&_trksid=p2057872.m2749.l2649

For the LED voltmeter I went with this one.
https://www.amazon.com/gp/product/B06ZZJ48VQ/ref=oh_aui_detailpage_o00_s00?ie=UTF8&psc=1

After much thinking (and man does that ever make my head hurt I decided to stay with a single wire right from the alternator to the solenoid and I even used the old wire.
For the voltmeter I ran a wire from the key switch to the gauge and a ground wire from the meter to a small bolt I mounted on the dash keeping the wire under the dash.
That left me with a functioning volt meter and the old "idiot" light that doesn't respond to the alternator output, but does stay on until I turn the key off.