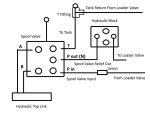
I have not posted much here, but have learned much from lurking... I will shortly be putting rear remotes on my B7610 that currently has a loader and a power beyond block installed. The power beyond block has only two ports on it, with the tank port on the side of the tractor rather than on the block. I have attached a drawing showing the routing of the hoses and the control valve in the hope that this configuration is correct and will not lead to problems. Notice that the power beyond from the loader that would normally connect to the return on the PB block now connects through a union to the new hose to the control valve. I would appreciate comments.. Thanks
Frank
Frank
Attachments
-
51.3 KB Views: 232

